
系列简介及说明

ATV 31 是用于三相鼠笼式异步电机的变频器。ATV 31 可靠性高,结构紧凑,便于使用,并且符合 EN 50178, IEC/EN 61800-2, IEC/EN 61800-3 标准,拥有 UL/CSA认证和CE标志。
变频器可用于额定值从 0.18 kW 到 15 kW 的电机,有4种类型的电源:
200 V 到 240 V 单相, 0.18 kW 到 2.2 kW;
200 V 到 240 V 三相, 0.18 kW 到 15 kW;
380 V 到 500 V 三相, 0.37 kW 到 15 kW;
525 V 到 600 V 三相, 0.75 kW 到 15 kW。
电磁兼容性 EMC
ATV 31H**M2 和 ATV 31HppN4 变频器中内置 A 级 EMC 滤波器 (传导和辐射式) 简化了设备的安装,并提供了满足CE标准要求的经济方式。
ATV 31H**M3X 和 ATV 31H**S6X 变频器供货时不带 EMC 滤波器。如果必须要求符合 EMC 标准,滤波器可以作为选件装配。

系列用途

ATV 31异步电机变频器集成了适用于大多数常见应用的功能,包括:
物料搬运 (小型输送机、升降机等);
填料和包装机;
专用机械 (混合机、搅拌机、纺织机械等);
泵、压缩机、风机等。
特殊用途
与电机的变频器额定值不同的变频器的使用
此设备可向任何功率额定值低于其设计值的电机供电。
对于稍高于变频器的电机额定值,应检查确认其所吸收的电流不会超过变频器连续输出电流。
对低功率电机或无电机的测试
在测试或维护条件下,变频器可不必切换至与其额定值相同的电机就可以进行检测(这在大功率变频器的情况下特别有用)。
并联连接电机
变频器额定值必须高于或等于连接在变频器上的电机电流总和。
在这种情况下,必须使用传感器或针对1.2 In 电机设计的LR2 双金属热过载继电器来提供外部热保护。
如果并联的电机总数大于或等于3,建议在变频器和电机之间安装一个三相电抗器。
切换变频器输出端的电机
变频器可在锁定或未锁定时被切换。如果在运转中 (变频器未锁定) 切换,则电机会受到控制并加速,直至它在加速斜坡之后平滑地达到给定速度。
这种用法要求配置自动获取旋转负载 (“catch on the fly”) 并激活管理出线接触器是否存在的功能。
典型应用:变频器输出端的断路安全电路,“旁路”功能,切换并联连接的电机。

使用说明

单相电源电压:200...240 V 50/60 Hz,内置 EMC 滤波器
+使用说明1.jpg)
(1)这些功率等级适用于开关频率为 4 kHz、连续运行场合。此开关频率可在 2 到 16 kHz 之间进行调整。在 4 kHz 以上变频器电流降容使用。
(2)4极电机和最大开关频率为4 kHz 的典型值,无附加线路电抗器,针对最大预期线电流。
(3)额定电源电压,最小值U1,最大值U2 (200-240 V ; 380-500 V ; 525-600 V)。
(4)如果线电流 Isc 大于表中的值,则应加装线路电抗器。
ATV 31 变频器有 6 个逻辑输入端、3 个模拟输入端、1 个逻辑/模拟输出端和 2 个继电器输出端。
变频器中集成的主功能如下:
电机和变频器保护;
线性、S, U 和用户自定义的加速/减速斜坡;
+ / -速度;
16 个预制速度;
比例积分 (PI) 调节器;
2 线 / 3 线控制;
制动顺序;
使用速度检测自动获取旋转负载和自动重起动;
故障配置和停机类型配置;
将配置保存在变频器中;
若干项功能可被指定到一个逻辑输入端上;
可内置摆频。
+使用说明2.jpg)
ATV 31 变频器以 Modbus 和 CANopen 工业总线进行通讯。这些协议作为标准集成在变频器中。
ATV 31 变频器配备有用于正常环境和通风机箱的散热器。多个单元可并排安装在3上以节省空间。
ATV 31 变频器可提供 2 种不同的人机界面:
1.ATV 31H**** 使用显示屏和菜单导航键。
2.ATV 31H****A 使用显示屏、菜单导航键和本机控制 (运行/停机和由电位计设置的速度给定)。
变频器可配用多种对话和通讯选件 4, 5, 6, 7。

安装方式

ATV 31H0**M2/M2A, ATV 31H0**M3X/M3XA
+安装方式1.jpg)
(1) 仅用于型号以“A”结尾的变频器。
为满足EMC 标准要求而进行的连接
原则
1.变频器、电动机和电缆屏蔽层之间的接地必须为“高频”等电势。
2.对于电机电缆、制动电阻电缆和控制/ 命令电缆,应使用屏蔽电缆,两端屏蔽层均360° 全接地。如果电缆无连续中断,可在其部分长度上使用金属导管。
3.确保动力电源电缆 (电源输入) 和电机电缆之间最大程度的隔离。
ATV 31H*** 变频器的安装图
+安装方式2.jpg)
1.1 随变频器提供的钢板,需在其上安装 (设备地)
2.ATV 31
3.无屏蔽动力导线或电缆
4.无屏蔽导线,用于安全继电器触点输出。
5.将电缆 6, 7 和 8 的屏蔽层尽可能靠近变频器固定并接地:
- 剥开屏蔽层。
- 使用大小合适的电缆夹将屏蔽层已剥开的部分固定在板1上。
屏蔽层必须足够夹紧到金属板上,以确保良好接触。
电缆夹必须为不锈钢制成。
6.用于连接电机屏蔽电缆。
7.用于连接控制/ 命令连线的屏蔽电缆。对于需要多条导线的场合,应使用横截面积较小的电缆(0.5mm2)。
8.用于连接制动电阻的屏蔽电缆。6, 7, 8, 屏蔽层必须两端接地。屏蔽层必须连续,且中间端子必须在EMC 屏蔽的金属盒中。
9.用于低额定值电机电缆的接地螺钉,因为散热器上的螺钉不能使用。
ATV 31H 变频器的安装建议:
1.将此单元垂直安装,误差 ± 10°。
2.不要将其置于发热元件附近。
3.留出足够的自由空间以保证冷却所需的空气能够从单元底部向顶部循环流通。
+安装方式3.jpg)
安装类型
+安装方式4.jpg)
从变频器顶部拆除保护盖 (如图所示) 会将保护等级改为 IP 20。
+安装方式5.jpg)
在墙面安装或立式机箱中安装ATV 31 变频器的特别建议:
为保证变频器中正常的空气流通,应该:
1.安装通风格栅。
2.确保有足够的通风。如果没有,应安装带有过滤器的强制通风装置。开孔和/或风扇必须至少提供与变频器风扇相等的流量。
3.从变频器顶部拆除保护盖。

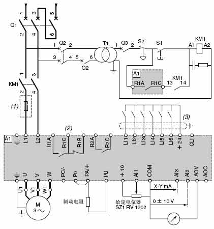
接线方式

ATV 31****M2
+接线方式1.jpg)
(1)线路电抗器 (单相或三相)
(2)故障继电器触点。用于变频器状态的远程信号指示。
(3)逻辑输入的共享连接,取决于开关的位置。
Q1:GV2 L 或 Compact NS
KM1:LC1ppp+ LA4 DA2U
S1, S2:XB2 B 或XA2 B 按键
T1:100 VA 变压器220 V 次级
Q2:GV2 L 额定值为T1 初级额定电流的2 倍
Q3:GB2 CB05
注: 所有端子均位于变频器的底部。
对变频器附近或连接在相同回路上的所有感性电路,如继电器、接触器、螺线管、荧光灯等,都应安装干扰抑制器。